Search Text                                                      Reaction

Home | Profile | Quality | Technical Info | Products | Standard Assemblies | Laboratory GlasswareGlass Jacketed Vessels | Glass Tubes | PTFE Lined Products | PTFE Labware | Plastic Labware | Contact Us |Feedback | Sitemap

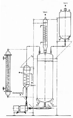
Reaction Unit with stirred tank reactor and fractionating column

Reaction unit with cylindrical vessel
Reaction unit with reflux arrangement Reaction unit with circulating pump


 

Reaction Unit with stirred tank reactor and fractionating column

The stirred tank reactor is one of the most common arrangements. It cab be either operated in a batch mode as shown here or in a continuous mode following a simple modification of the arrangement. It is suitable for either heating or cooling the reaction mixture or for boiling it under reflux. In each case a stirrer can be used to promote good mixing.

Reaction vessels vary in capacity from 20 to 200 liters. In this illustration a glass immersion coil is shown which can be used for heating or cooling. The glass vortex stirrer shown can be replaced by a ptfe turbine stirrer. 

In either case the coil/stirrer combination is designed to ensure thorough mixing in the reactor. The reactor is also fitted with a fractionating column in order to separate low boiling products from reaction.

top

 

 

Reaction unit with reflux arrangement

The reaction unit with reflux arrangement is suitable for performing most reactions. Reaction vessels for this particular unit are available from 20 to 200 liters.

The variable speed stirrer drive shown is a standard unit. It is fitted with a ptfe turbine stirrer, although both propeller or vortex type stirrers can be used if required. The heating of reaction vessel is usually achieved with a heating mantle which cab be supplied for safe or hazardous area operations.

top

 

 

 

Reaction unit with cylindrical vessel

When reactions involve the mixing of solutions with high viscosities, cylindrical vessels are preffered. 

In the majority of cases, propeller type stirrers of either glass or ptfe are used. Ptfe turbine stirrers or glass vortex stirrers can also be incorporated. The water bath is available with either steam or cylindrical heating.

This range of glass vessels is available upto 400 liters of capacity.

Note: - An oil bath is also available. This comprises of electric heating elements, a circulatory pump in a loop, and a cooling coil immersed in the oil bath which surrounds the reactor vessel.

top

 

 

 

Reaction unit with circulating pump 

When high heat transfer rates are required, the normal methods of heating or cooling reactors are effective. Heating or cooling is carried out by means of an external heat exchanger in a circulatory loop. Both coil type are available for this purpose and both types are shown in the illustration.

Glass reaction vessels are available up to 400 liters in capacity but our range of glass lined vessels - shown in a separate leaflet - are available from 150 to 10,000 liters in capacity.

top

 

 

Copyrights Reserved 2001-2007 by Garg Scientific Glass Industries.